当前位置: 首页 > 知识产权交易 > 专利转让 >

待交易一种具有室内调温功能的油烟净化系统

专利号:CN201920968574.6 已授权

申请日:2023-02-02发布日期:2023-02-02

立即收藏 立即询价 转让价格:询价

专利摘要

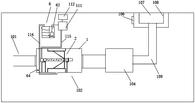
本实用新型公开了一种具有室内调温功能的油烟净化系统,包括进风烟管、油烟净化器、制冷系统、风机、缓冲过滤器和冷风出口,所述油烟净化器设有除油烟箱体、蓄能水箱、喷水装置、脱水转筒和电机,所述进风烟管与除油烟箱体的一端连通,所述风机的一端与除油烟箱体的另一端连通,该风机的另一端与缓冲过滤器连通,所述冷风出口与缓冲过滤器连通,所述制冷系统包括油水分离装置、调温箱和散热器,所述散热器和油水分离装置分别与调温箱连接,所述油水分离装置上设有第一管道与油烟净化器连通,所述调温箱上设有第二管道与蓄能水箱连通。本实用新型提供的系统能够达到无烟无味、室内循环、保证室内空气安全的效果。

交易流程

  • 平台资深顾问将根据买家的需求,提供一对一服务,协助买家挑选到合适的专利。

  • 待买家确认无误后,根据顾问指导进行下单,并签订协议与合同,买家需要支付50%交易款给平台。

  • 平台将负责办理官方变更手续,向国知局提交转让材料。

  • 约10个工作日左右,待买家确认收到专利《变更手续合格通知书》后,向平台支付剩余交易款。

  • 转让成功后,平台会将专利证书原件、专利登记簿副本原件邮寄给买家,同时把交易尾款支付给卖家,保障双方交易顺利。

过户资料

主体资格 转让方提供 受让方提供 平台提供 转让完成,可获得
自然人 身份证复印件,专利证书原件; 身份证复印件
有效个体营业执照
转让申请书
代理委托书
转让协议书
发明人变更声明
专利证书
手续合格通知书
专利登记簿副本
公司 有效的企业营业执照副本复印件,专利证书原件 有效的企业营业执照副本复印件;企业组织机构代码证
平台专属代理事务所将对委托交易全程监督,确保所有交易合同及相关文件合法有效。

发布求购信息